Chevy08 Kirjoitettu 20. Helmikuuta, 2006 Kirjoitettu 20. Helmikuuta, 2006 Toimii vain ykkösasento, mutta kuulostaa että tohottais kakkosella. Missähän vika piilee. (vm 84)
Teac Kirjoitettu 20. Helmikuuta, 2006 Kirjoitettu 20. Helmikuuta, 2006 Kannattaa tarkastaa, että puhaltimen kytkin on kunnossa. Jos se pelittää niin sitten lämppärin moottorin etuvastus tullut tiensä päähän . Kytkimen kautta eri vastusarvoilla säädetään moottorin pyörintänopeus.
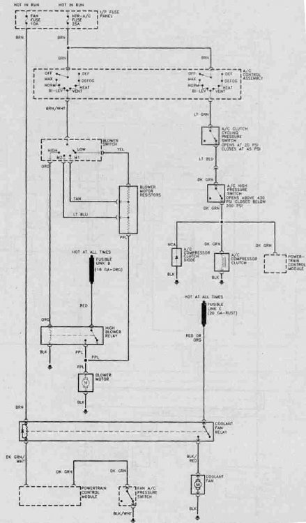
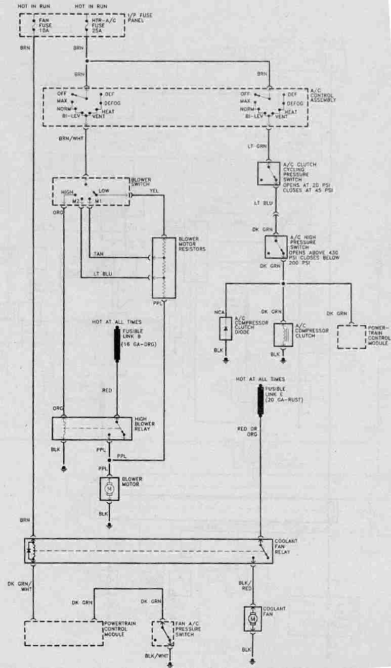
Teac Kirjoitettu 21. Helmikuuta, 2006 Kirjoitettu 21. Helmikuuta, 2006 Olisikohan tästä lisäapua:Lamppari_82-87.jpg_thumb
Guest mustalintu Kirjoitettu 22. Helmikuuta, 2006 Kirjoitettu 22. Helmikuuta, 2006 Mul toimii vaa kolmosasento eli hyvin todennäkösesti etuvastukset kärähtäny mut onx kukaa koskaa vaihtanu niitä? Sijaitseeks ne siel konehuneen puolella siinä fan assemblyssä? (pelkääjän puolen tuliseinä)
Teac Kirjoitettu 22. Helmikuuta, 2006 Kirjoitettu 22. Helmikuuta, 2006 Eikös ne ole siinä johtojen päässä, puhaltimen rungossa konehuoneessa.
Recommended Posts
Luo uusi käyttäjätili tai kirjaudu sisään
Sinun täytyy olla jäsen osallistuaksesi keskusteluun
Luo käyttäjätili
Rekisteröi uusi käyttäjätili helposti ja nopeasti!
Luo uusi käyttäjätiliKirjaudu sisään
Sinulla on jo käyttäjätili?
Kirjaudu sisään